新聞快報
產品瀏覽排行

富祺FY-4MB簡易四格煮麵機
瀏覽次數:4411
富祺GB-989-2立式燃氣火山石燒
瀏覽次數:4027
富祺腸粉機4層圓形抽屜式蒸腸粉機
瀏覽次數:3814
富祺FY-2204向日葵華夫爐
瀏覽次數:3760
富祺GB-306立式燃氣旋轉烤雞爐
瀏覽次數:3731
EB-450升降電麵火爐
瀏覽次數:3709
聯係富祺

廣州市富祺食品機械有限公司
公司地址:廣東省廣州市白雲區鍾落潭鎮大領路3號
郵箱:
電話: 劉先生
傳真:
對衡式焗爐的故障排除及電路
更新時間:2026-03-27 00:45:56
常見故障及排除(維修人員專用)
![]()
|
故障現象 |
原因 |
排除方法 |
|
打開POWER按鈕,所有顯示窗均沒有顯示 |
沒電源輸入 |
檢查設備外圍線路 |
|
電源線插接觸不良 |
重新插一次或更換插座 |
|
|
保險管 |
更換變壓器 |
|
|
電氣控製模塊損壞 |
更換模塊 |
|
|
打開POWER按鈕,所有顯示窗均有顯示,但出現亂碼 |
設備使用環境溫度過高 |
拔出電源後待冷卻後,換一個環境用 |
|
關上門後風機不運轉 |
風機損壞 |
更換指定的同型號風機 |
|
近接開關壞 |
更換近接開關 |
|
|
不加熱 |
發管線壞 |
更換發熱管 |
|
電氣控製模塊損壞 |
更換模塊 |
|
|
近接開關壞 |
更換近接開關 |
|
|
打開門時焗爐燈不亮 |
焗爐燈壞 |
更換焗爐燈 |
|
近接開關壞 |
更換近接開關 |
|
|
爐內溫度與實際設定溫度偏差大 |
探頭移位 |
重新固定探頭 |
|
探頭環 |
更換探頭 |
注意:
以上故障均需由專業的維修人員維修,其它人員不得隨意拆卸
設備的部件,在維護修理設備前,必須切斷所有電源。
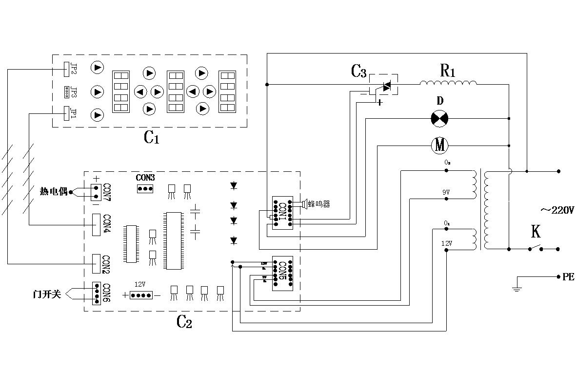
電路原理圖

部件說明:
C1:為鍵盤板 C2:為電子板主板 C3、固態繼電器
R2:為發熱管 D:為程序暫停指示 K:為總開關
技術參數:
規格:680㎜×640㎜×555㎜
電壓:220V/50Hz
功率:3KW
- 上一個:燒烤的技巧
- 下一個:8通道計時器的安裝操作

微信二維碼